Tel : +86-577-62665555
+86-577-62668988
Business Email : Jacky.dxm@qq.com
Detailed description
TBBXHigh voltage reactive power on site compensation device
Summary
TBBX high voltage reactive power compensation device is suitable for small load change, virtual compensation of a single motor and other equipment, has been widely used in gold, mining, village building, petrochemical and drainage industries, can effectively improve the power factor of the power system, reduce the line and equipment reactive power loss, improve the output of equipment, thereby Save energy and improve the quality of power supply.
The ZRTB8X series reactive power on-site compensation device developed and produced by our company adopts advanced design concept and advanced production technology as well as sound quality assurance system and after-sales service system to continuously improve the technical content and quality of products.
Functional characteristics
1. The high voltage power capacitor manufactured by advanced production technology has the characteristics of high reliability, stable performance, low loss, low temperature rise, long life, low failure rate and high cost performance.
2. Using high-voltage spray fuse as short-circuit and over-current protection of single capacitor to ensure safe operation of the device.
3. The whole set of device adopts cabinet structure, which is reasonable in design, convenient in use and maintenance, has good dynamic and thermal stability, and the safety device with high voltage live forced locking ensures personal safety.
Technical parameter
uRated power: 3kV, 6kV, 10kV, 24kV, 35kV
uPower frequency: 50Hz, 60Hz;
uPower factor: above 0.95.
uResidual voltage: 5 minutes after breaking off a source, it can be reduced to below 50V.
Determination of local compensation capacity
The average power of the equipment requiring image compensation is the power factor before compensation and the power factor after image compensation:
QC=Reactive power compensation capacity (kvar)
1gф2:The tangent value of the power factor angle is improved
Pav:The average active power of the motor to be compensated (kW)
COSф1:Power factor before improvement
1gф1:The tangent value of the front power factor angle is improved.
COSф2:Improved power factor
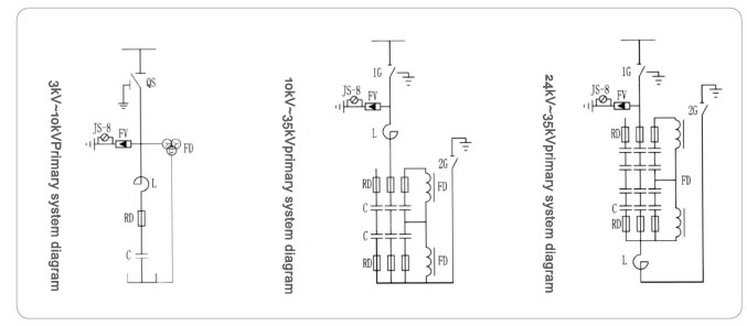
Electrical schematic diagram
Other Similar Products



Published in2018-08-03
3460 Views



